Product Summary
The FZ1600R17KF6C-B2 is an IGBT-inverter.
Parametrics
FZ1600R17KF6C-B2 absolute maximum ratings: (1)collector-emitter voltage VCES 1700 V; (2)IC,nom: 1600 A; (3)DC-collector current TC = 25 ℃ IC: 2600 A; (4)repetitive peak collector current tP = 1 ms, TC = 80℃ ICRM: 3200 A; (5)total power dissipation TC=25℃, Transistor Ptot: 12,5 kW; (6)gate-emitter peak voltage VGES: +/- 20V; (7)DC forward current IF: 1600 A; (8)repetitive peak forw. current tp = 1 ms IFRM: 3200 A; (9)I2t - value, Diode, I2t: 660 kA2s; (10)insulation test voltage, VISOL: 4 kV.
Features
FZ1600R17KF6C-B2 features: (1)collector-emitter saturation voltage IC = 1600A, VGE = 15V, Tvj = 125℃: 3,1 to 3,6 V; (2)gate threshold voltage IC = 130mA, VCE = VGE, Tvj = 25℃ VGE(th): 4,5 to 6,5 V; (3)gate charge VGE = -15V to +15V QG: 19 μC; (4)input capacitance f = 1MHz,Tvj = 25℃, VCE = 25V, VGE = 0V Cies: 105 nF; (5)reverse transfer capacitance f = 1MHz,Tvj = 25℃,VCE = 25V, VGE = 0V Cres: 5,3 nF; (6)collector-emitter cut-off current VCE = 1700V, VGE = 0V, Tvj = 125℃: 20 to 160 mA; (7)gate-emitter leakage current VCE = 0V, VGE = 20V, Tvj = 25℃ IGES: 400 nA.
Diagrams

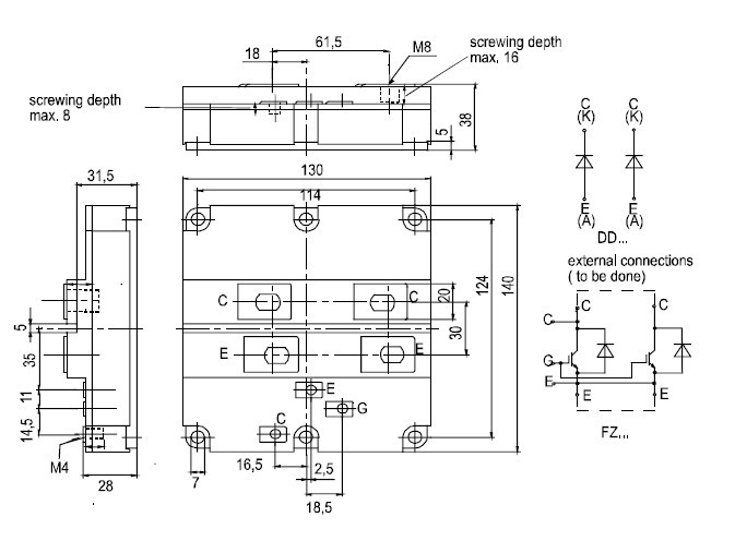
![]() |
![]() FZ1600R12HP4 |
![]() Infineon Technologies |
![]() IGBT Modules IGBT 1200V 1600A |
![]() Data Sheet |
![]()
|
|
||||||||||||
![]() |
![]() FZ1600R12KE3 |
![]() Infineon Technologies |
![]() IGBT Transistors 1200V 1600A SINGLE |
![]() Data Sheet |
![]()
|
|
||||||||||||
![]() |
![]() FZ1600R12KF4 |
![]() Infineon Technologies |
![]() IGBT Modules 1200V 1600A SINGLE |
![]() Data Sheet |
![]() Negotiable |
|
||||||||||||
![]() |
![]() FZ1600R12KF4< |
![]() Infineon Technologies |
![]() IGBT Modules N-CH 1.2KV 1.6KA |
![]() Data Sheet |
![]()
|
|
||||||||||||
![]() |
![]() FZ1600R12KL4C |
![]() Infineon Technologies |
![]() IGBT Modules 1200V 1600A SINGLE |
![]() Data Sheet |
![]()
|
|
||||||||||||
![]() |
![]() FZ1600R17HP4 |
![]() Infineon Technologies |
![]() IGBT Modules IGBT 1700V 1600A |
![]() Data Sheet |
![]()
|
|
||||||||||||
(China (Mainland))








